Серия SSI
Модель SSI-450/900-04
Общепром. режим (G):
Мощность: 450 кВт
Ток: 900 А
Напряжение: 3 ~ 380В ± 15% 50/60Гц
Размеры (ш.хв.хг.; мм): 330x595x245
Вес (нетто): 32 кг
Вес (брутто): 40 кг
ГАРАНТИЯ 2 ГОДА
Устройства плавного пуска серии SSI предназначены для плавного запуска асинхронных короткозамкнутых электродвигателей путем постепенного повышения напряжения на статоре двигателя.
Устройства плавного пуска серии SSI снабжены силовыми тиристорными модулями в каждой фазе, включенными по встречно – параллельной схеме, что обеспечивает управление всеми тремя фазами на протяжении полного периода пуска и останова двигателя.
Устройства плавного пуска INSTART применяются в различных областях промышленности, везде, где необходим контролируемый пуск и останов двигателя. Данные устройства могут использоваться как в легких, так и в тяжелых условиях пуска.
СИСТЕМА ОБОЗНАЧЕНИЯ

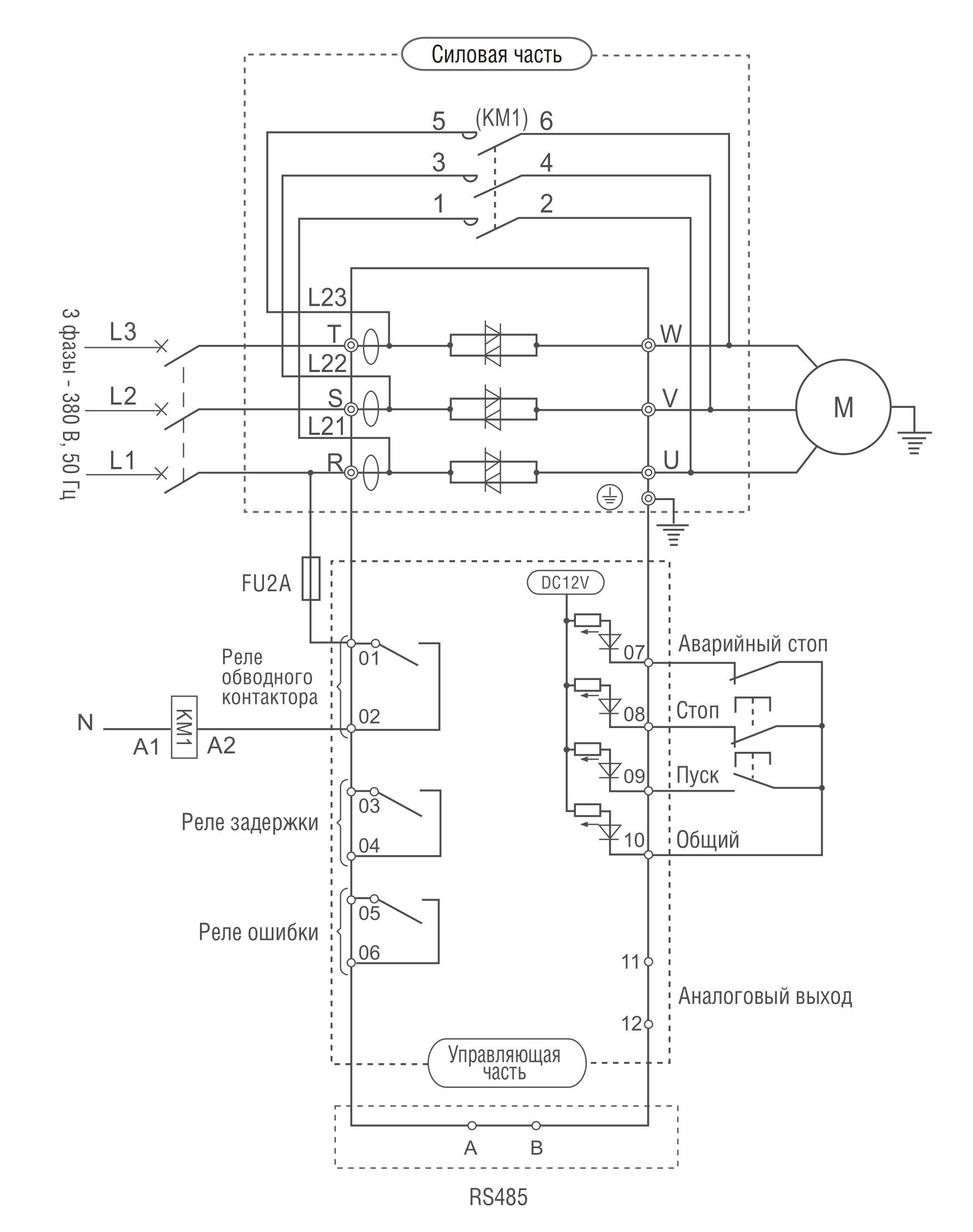
СХЕМА ПОДКЛЮЧЕНИЯ УСТРОЙСТВ ПЛАВНОГО ПУСКА

| Компонент | Характеристика |
|---|---|
| Напряжение питания и диапазон мощностей | 380+-10%, 3 фазы, 5,5 кВт — 600 кВт |
| Частота электропитания | 50/60 Гц |
| Применяемые электродвигатели | трехфазные асинхронные с короткозамкнутым ротором |
| Частота пусков | не более 20 раз в час |
| Пусковое напряжение | 30-70% |
| Ограничение пускового тока | 50-500% |
| Время пуска | 2-60 с |
| Время останова | 0- 60 с |
| Максимальные рабочий ток | 50 — 200 % |
| Режимы пуска | режим ограничения тока, режим рампы по напряжению, запуск рывком в режиме ограничения тока, запуск рывком в режиме рампы по напряжению, режим рампы по току, режим двойного контура регулирования с ограничением тока напряжения |
| Режимы останова | режим плавного останова, режим свободного останова |
| Наличие шунтирующего контактора | отсутствует (необходимо использовать внешний контактор) |
| Релейные выходы | программируемый выход с задержкой, выход ошибки, управление шунтирующим контактором |
| Входы управления | пуск, стоп, аварийный стоп |
| Аналоговый выход | 4…20 мА, мониторинг действующего тока двигателя |
| Обмен данными | поддержка стандартного протокола MODBUS RTU |
| Функции защиты | защита от перегрева устройства плавного пуска, защита от обрыва входной фазы, защита от обрыва выходной фазы, защита от перекоса фаз, токовая защита при запуске, защита от перегрузки в процессе работы двигателя, защита от пониженного напряжения, защита от повышенного напряжения, защита от короткого замыкания нагрузки, защита от длительного пуска, защита от установки неверных параметров, защита от неверного подключения |
| Степень защиты |
IP20: модели от 5.5 кВт до 55 кВт IP00: модели от 75 кВт до 600 кВт |
| Внешние условия | размещении на высоте до 1000 м. При размещении выше 1000 м — следует использовать устройство большей мощности. Температура окружающего воздуха — в интервале — 30…+50 0С, влажность воздуха — не более 90%, без конденсата. Размещение устройства — в помещении с хорошей вентиляцией, при отсутствии коррозийно-активных веществ и электропроводящей пыли. Вибрации не должны превышать 0.5G |
| Система охлаждения | естественное охлаждение воздухом |
Чтобы приобрести понравившийся товар, необходимо его заказать. Есть несколько сценариев того, как это можно сделать.
- Выбрать понравившийся товар и нажать кнопку «Заказать». При оформлении заказа заполнить форму. Вписать информацию в поля: ФИО, телефон и e-mail. Затем вам перезвонит менеджер, чтобы подтвердить ваше согласие на совершение покупки.
- Выбрать понравившийся товар и нажать кнопку «В корзину». Затем перейти в корзину и нажать «Оформить заказ». Далее заполнить форму с контактными данными и отправить заявку. С вами свяжется менеджер для дальнейшего обсуждения.
- Перейти в карточку товара и нажать «Купить в один клик». После нажатия нужно заполнить форму и отправить заявку. С вами свяжется менеджер для дальнейшего обсуждения.
Оплата по счету возможна как для юридических, так и для физических лиц
Выставленный счет действителен в течении 3-х календарных дней с момента выставления
Заказ считается оплаченным при поступлении денег на расчетный счет организации, после чего производится отгрузка оборудования
Предлагаем вам несколько возможных вариантов доставки
1. Самовывоз со склада (г.Минск ул. Петра Глебки 11)
Для получения товара обратитесь к менеджеру организации
2. Доставка транспортными компаниями (службами доставки) в любой город РБ
Специалист предложит выбрать удобное время доставки



